大家好,欢迎来到IT知识分享网。
一、拓扑选择
1、实用规格参数汇总
进行电源设计之前首先需要选择合适的拓扑,而选择哪种拓扑跟自身所需的设计规格有很大关系,该规格至少应该包括输入电压范围、输出电压和最大负载电流的信息,而所提供的规格越详细,就越容易选择合适的拓扑与合适的元器件。下表总结了常用的电源规格参数。
2、拓扑选择
当应用不需要在输入和输出之间使用隔离栅时,输入和输出之间的比率、输入和输出电压的纹波要求以及最大输出功率通常决定了要选择的拓扑。可以根据下表来简单确定所使用拓扑。
二、线性与低压差(LDO)稳压器
1、简介
为说明开关型调整器,有必要在之前了解一下它的前身——线性调整器,同时改进后的低压差(LDO)稳压器在现在的设计中也有很多应用。
线性和低压降(LDO)稳压器,如上图所示,它由一个工作在线性区的晶体管与负载串联构成,晶体管相当于一个可变电阻,首先,R1和R2组成的分压网络对输出电压采样,然后电压输入到误差放大器同参考电压进行比较,最后,误差放大器输出电压经电流放大器驱动串联的晶体管。
调整原理如下:直流输出电压由于输入电压升高或输出负载电流减小而升高时,串接晶体管基极电压下降,其等效电阻阻值加大,使输出电压降低,从而保持采样电压等于参考电压。这种负反馈控制在输出电压由于输入电压下降或输出负载电流增加而降低时同样有效。
2、优缺点
LDO的优点是相对于DCDC来说,纹波较小。
而它的主要缺点是串接晶体管功耗较大。所有的负载都必须通过串接晶体管,其功耗为:
因此,LDO适用于输入输出相差较小的情况,而输入输出相差较大时,通常选用DCDC等其它拓扑。
3、选型
选择LDO时,主要考虑其输入电压,输出电压、输出电流、噪声、功耗、散热、价格。
我在附件上传了TI的选型手册,里面包含以上参数,选到合适的芯片后还可以通过立创商城、半岛小芯等网站查找其他公司类似芯片。
4、电路设计与PCB布局
选择好需求的LDO后,就需要围绕此LDO进行硬件设计,而在设计之前可以查看其规格书学习他的参考设计和参考Layout,若规格书中没有参考设计,也可以参考其他相近芯片的设计。以TLV773为例:
以上为截自其规格书中的参考设计,输入输出均使用1uF电容进行滤波,也可以使用多个不同容值电容并联来增大滤波范围,下图为1uF和100nF电容频率特性曲线,可在电容规格书中查看。
也可以在芯片规格书中查看其layout参考设计。可以看到输入电容贴近输入端,输出电容贴近输出端,LDO下方GND连续并且连接到GND引脚。若LDO功耗较大,则可以在LDO下方开窗,使铜皮裸露贴近芯片以增加散热。
三、buck调整器
1、基本工作原理
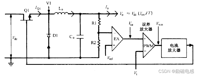
上图为buck调整器,开关器件Q1与直流输入电压Vdc串联。在开关周期T内,导通时间为Ton,Q1导通时,V1电位为Vdc,Q1关断时,V1电位下降为0。由于有电感的存在,若没有箝位二极管D1存在,V1点点位将会被拉到很负,从而损坏Q1。V1点电位为矩形波,经过LC滤波器后,输出电压
它以负反馈的方式控制开关器件Q1的开断:若输入电压升高,则EA输出电压Vea将降低使锯齿波与Vea交点提前,Q1导通时间缩短使输出电压Vo保持不变。同理,输入电压降低时同样有效。Q1导通时间的改变使采样电压总是等于参考电压,即:
2、优缺点
buck电路最大的优点是损耗低,效率高。
3、参数设计
1)开关频率选择
频率越高,滤波器件电容电感的体积越小;频率越高,电路总损耗越高,所需的散热器也越大。
一般认为,在25~30kHz范围内,buck电路的整个体积会随频率的增加而减小,但频率超过50kHz后,则情况相反,随着频率增加损耗更大,散热器体积越大,电路体积也越大。
2)输出滤波电感
尽管buck调整器可工作于不连续模式,但是有些带buck输出滤波的拓扑会在不连续模式下出现问题,因此对此类输出滤波器的拓扑,电感应保证直到最小规定电流(通常为额定电流的1/10),电感电流也保持连续。
输出滤波电感:
3)输出滤波电容
滤波电容并非理想电容,它可以等效为与电阻Ro和电感Lo的串联。在300kHz以下频率时,Lo可以忽略,输出纹波仅由Ro和Co决定。从一些厂家的产品目录可以认定,对很大范围内的常用铝电解电容,其RC的值近似为常数,为
输出滤波电容:
4)占空比
5)最大开关器件应力
6)最大二极管应力
4、芯片选型
选择LDO时,主要考虑其输入电压,输出电压、输出电流、开关频率、噪声、功耗、最大占空比、散热、价格、封装。
我在附件上传了TI的选型手册,里面包含以上参数,选到合适的芯片后还可以通过立创商城、半岛小芯等网站查找其他公司类似芯片。
5、典型电路与PCB布局
选择好需求的芯片后,就需要围绕此芯片进行硬件设计,而在设计之前可以查看其规格书学习他的参考设计和参考Layout。以TPS62730为例:
输入输出电容靠近输入输出端且两电容共地,电感靠近SW引脚。
四、boost调整器
1、基本工作原理
上图为boost调整器,是从低压输入得到高压输出的调整器。其工作电路为,在Vdc和开关管Q1之间串接电感L1,电感下端通过整流二极管D1给输出电容和负载供电。
当Q1在Ton时段导通时,D1反偏,L1电感电流线性增加,电感存储能量,此时负载输出电流全部由Co提供;Q1关断时,由于电感电流不能突变,L1电压极性颠倒,异名端相对于同名端为正,电感给电容充电,使电容电压大于Vdc。此时,电感给负载供电并补充电容Co损失的电荷。
它以负反馈的方式控制开关器件Q1的开断:若直流负载电流上升,则导通时间会自动增加为负载提供更多能量。若Vdc下降而Ton不变,则电感储能会下降,导致输出电压下降,但负反馈会检测到电压的下降,并增加Ton来维持电压恒定。
2、参数设计
1)最大导通时间
误差放大器可以在不连续模式下正常工作,而在连续模式下,不能使反馈环稳定并会产生震荡。为保证电路工作在不连续模式,设定整个周期的20%为死区时间,这样,最大导通时间、磁芯复位时间、死区时间就构成了整个周期。即:
由于最大导通时间出现在Vdc和Ro最小时,则:
两式联立,则最大导通时间:
1)开关频率选择
频率越高,滤波器件电容电感的体积越小;频率越高,电路总损耗越高,所需的散热器也越大。
一般认为,在25~30kHz范围内,buck电路的整个体积会随频率的增加而减小,但频率超过50kHz后,则情况相反,随着频率增加损耗更大,散热器体积越大,电路体积也越大。
2)输出滤波电感
boost电路只能工作于不连续模式下,所以需要满足电感应保证直到最小规定电流(通常为额定电流的1/10),电感电流也保持连续。

3)占空比
4)最大开关器件应力
5)最大二极管应力
3、芯片选型
选择Boost电路芯片时,主要考虑其输入电压,输出电压、输出电流、开关频率、噪声、功耗、最大占空比、散热、价格、封装。
我在附件上传了TI的选型手册,里面包含以上参数,选到合适的芯片后还可以通过立创商城、半岛小芯等网站查找其他公司类似芯片。
4、典型电路与PCB布局
选择好需求的芯片后,就需要围绕此芯片进行硬件设计,而在设计之前可以查看其规格书学习他的参考设计和参考Layout。以TPS61220为例:
输入输出电容靠近输入输出端且两电容共地,电感靠近L引脚和输入端。
五、反极性开关型调整器
1、基本工作原理
上图为反极性调整器,它的工作原理是在一个周期的一段时间内电感储能,然后在后一段时间内将电感储能传递给负载。反极性调整器的开关管位于电感上方,Q1导通时,二极管D1阴极电压为Vdc,二极管反偏截止,电感电流线性上升,存储能量;Q1关断时,电感极性反向以保持电流不变,电流大小线性下降并给电容充电,电容电压极性为上负下正。
2、参数设计
1)最大导通时间
2)输出电压

免责声明:本站所有文章内容,图片,视频等均是来源于用户投稿和互联网及文摘转载整编而成,不代表本站观点,不承担相关法律责任。其著作权各归其原作者或其出版社所有。如发现本站有涉嫌抄袭侵权/违法违规的内容,侵犯到您的权益,请在线联系站长,一经查实,本站将立刻删除。 本文来自网络,若有侵权,请联系删除,如若转载,请注明出处:https://haidsoft.com/125224.html

















